
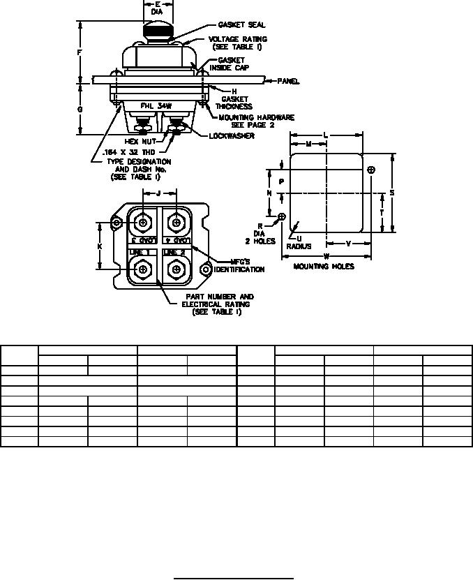
MIL-PRF-19207/23M
Ltr
Inches
mm
Ltr
Inches
mm
Min
Max
Min
Max
Min
Max
Min
Max
E
.600
.640
15.24
16.26
N
.990
1.000
25.15
25.40
F
1.190 (REF)
30.23 (REF)
P
.480
.520
12.19
13.21
G
1.000 (REF)
25.40 (REF)
R
.147
.157
3.73
3.99
H
.040
.080
1.02
2.03
S
1.820
1.860
46.23
47.24
J
.745
.755
18.92
19.18
T
.911
.931
23.14
23.65
K
1.070
1.110
27.18
28.19
U
.100
.220
2.54
5.59
L
1.540
1.580
39.12
40.13
V
.965
.975
24.51
24.77
M
.776
.786
19.71
19.96
W
1.930
1.940
49.02
49.28
NOTES:
1. Dimensions are in inches.
2. Metric equivalents are given for general information only.
3. Unless otherwise specified, tolerances are ±0.02 (0.51 mm) for two-place decimals and ±0.005
(0.13 mm) for three-place decimals.
4. The location (on the fuseholder body or fuseholder cap) of the manufacturer's identification, type
designation and electrical rating is optional.
FIGURE 1. Type FHL34W fuseholder. - Continued.
2
For Parts Inquires call Parts Hangar, Inc (727) 493-0744
© Copyright 2015 Integrated Publishing, Inc.
A Service Disabled Veteran Owned Small Business