
MIL-DTL-24646/6C
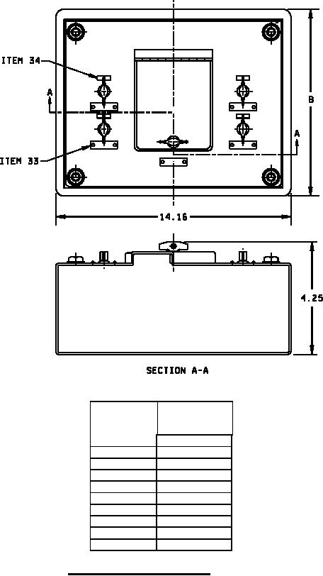
SYMBOL
DIMENSIONS
NO
(REF)
B
602
10.16
603
14.16
604
10.16
605
14.16
606
20.16
615
10.16
616
14.16
617
20.16
618
20.16
FIGURE 2. Enclosure, overall dimensions. Item No. 10, 11, 12
(Symbols 602, 603, 604, 605, 606, 615, 616, 617 and 618)
2
For Parts Inquires call Parts Hangar, Inc (727) 493-0744
© Copyright 2015 Integrated Publishing, Inc.
A Service Disabled Veteran Owned Small Business