
INCH-POUND
MIL-PRF-19207/18K
9 January 2014
SUPERSEDING
MIL-PRF-19207/18J
24 April 2007
PERFORMANCE SPECIFICATION SHEET
FUSEHOLDERS, EXTRACTOR POST TYPE,
BLOWN FUSE INDICATING, TYPE FHL29G
This specification is approved for use by all Departments
and Agencies of the Department of Defense
The requirements for acquiring the product described herein
shall consist of this specification and MIL-PRF-19207.
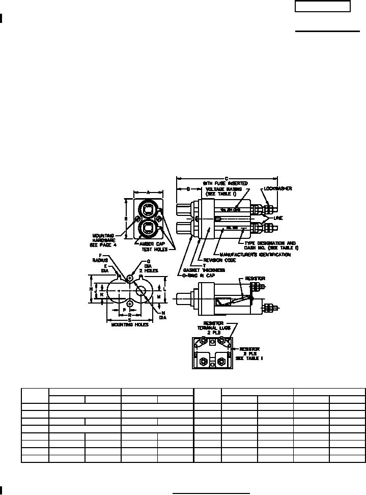
Ltr
Inches
mm
Ltr
Inches
mm
Min
Max
Min
Max
Min
Max
Min
Max
A
1.180 (REF)
29.97 (REF)
J
.511
.521
12.98
13.23
B
1.810 (REF)
45.97 (REF)
K
.253
.263
6.43
6.68
C
3.750
4.000
95.25
101.60
L
.933
.943
23.70
23.95
D
.830 (REF)
21.08 (REF)
M
.464
.474
11.79
12.04
E
.200
.210
5.08
5.33
N
.870
.880
22.10
22.35
F
.104
.114
2.64
2.90
P
.395
.405
10.03
10.29
G
.151
.161
3.84
4.09
R
.795
805
20.19
20.45
H
.969
.979
24.61
24.87
S
1.672
1.682
42.47
42.72
See notes at end of figures.
FIGURE 1. Type FHL29G fuseholder.
AMSC N/A
FSC 5920
For Parts Inquires call Parts Hangar, Inc (727) 493-0744
© Copyright 2015 Integrated Publishing, Inc.
A Service Disabled Veteran Owned Small Business